AtomInfo.Ru


Индия - от PFBR к FBR

AtomInfo.Ru, ОПУБЛИКОВАНО 12.05.2022

Международная конференция FR22 по быстрым реакторам и связанным с ними топливным циклам прошла в штаб-квартире МАГАТЭ в Вене с 19 по 22 апреля 2022 года.

Группа авторов из индийского центра атомных исследований (IGCAR) имени Индиры Ганди представила на конференции доклад с описанием некоторых изменений в проекте будущих быстрых натриевых бридеров по сравнению с проектом демонстрационного реактора PFBR.

От имени группы авторов с докладом выступил С.Рагхупати (S.Raghupathy).

Третья система останова

Докладчик напомнил, что в Индии уже выбрана площадка для строительства первых двух коммерческих быстрых натриевых бридеров (условное название - FBR1&2), они будут построены в Калпаккаме, то есть там же, где и PFBR.

Докладчик добавил, что за первой парой могут последовать ещё четыре коммерческих FBR, но место их строительства сейчас не выбрано.

При проектировании FBR1&2 была поставлена задача внести минимальное количество изменений по сравнению с проектом PFBR и сохранить проекты основного оборудования в максимально возможной степени.

Наиболее серьёзным на данный момент отличием PFBR и FBR1&2 можно считать введение в проект коммерческих бридеров третьей независимой системы управления реактивностью, а именно пассивной системы HSAR (Hydraulically Suspended Absorber Rods).

Оптимизированная картограмма активной зоны FBR с добавленными HSAR.
Щёлкните левой клавишей мыши для просмотра.

У демонстрационного реактора PFBR есть две независимые системы управления и защиты - стержни регулирования (9 control & safety rods) и стержни аварийной защиты (3 diverse safety rods).

В коммерческом FBR принято решение дополнить их тремя стержнями HSAR пассивного действия. Их поглощающая часть состоит из карбида бора, обогащённого до 76% по бору-10.

Стержни HSAR предназначены для аварий с потерей расхода теплоносителя. В условиях нормальной эксплуатации они находятся в верху активной зоны, удерживаемые гидравлической силой, развиваемой потоком натрия. При снижении расхода стержни вводятся в активную зону под действием силы тяжести.

Вес стержней HSAR рассчитан так, чтобы они перевели реактор в безопасное подкритическое состояние. Также стержни HSAR вводятся в активную зону и при "обычном" останове реактора системой аварийной защиты.

Докладчик привёл некоторые количественные показатели. При аварии с потерей ГЦН объёмное кипение натрия в активной зоне PFBR/FBR начинается через 24 секунды. Ввод стержней HSAR начинается после снижения расхода до 50%, то есть через 8 секунд после начала аварии. Расчётное время полного ввода HSAR составляет примерно 2 секунды, то есть HSAR успевает заглушить реактор задолго до вскипания теплоносителя.

Введение дополнительной системы управления реактивностью потребовало выполнить оптимизацию активной зоны. В новой конфигурации коэффициент воспроизводства составляет 1,14 на момент старта кампании и 1,07 для равновесной зоны. Натриевый пустотный эффект реактивности на момент старта кампании составляет 2,3 доллара.

Положение стержней HSAR при вводе в активную зону (слева)
и в условиях нормальной эксплуатации

Вторая САОЗ

Далее докладчик перешёл к сообщению о разработке дополнительной системы отвода остаточного тепловыделения.

Он оговорил, что эти разработки выполнялись для более мощного FBR на 1500 МВт(т) и 600 МВт(э). В связи с тем, что сейчас коммерческий FBR планируется в варианте 1200 МВт(т) и 500 МВт(э), их придётся адаптировать к новым техническим характеристикам.

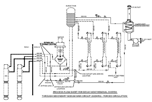
Новая система носит название SSDHRS (Secondary Sodium system based DHR System) и использует возможности второго (промежуточного) натриевого контура.

В состав второго контура входят промежуточные теплообменники (с первым контуром), баки-компенсаторы давления (surge tanks), парогенераторы и насосы.

Системы SSDHRS подключаются к петлям второго контура следующим образом: вход в SSDHRS организован возле бака-компенсатора на горячей ветке петли, выход - у всаса насоса второго контура.


Примечание: если в проекте FBR1&2 не будет, как обещано, крупных изменений по сравнению с проектом PFBR, то петель второго контура у него будет две. Соответственно, и систем SSDHRS будет две на блок.

Каждая из систем SSDHRS имеет в своём составе воздушный теплообменник на 15 МВт.

При нормальной работе SSDHRS (то есть, с принудительной циркуляцией в контурах) ГЦНы поддерживают расход на уровне 20% от номинала, насосы второго контура - на 26% от номинала, парогенераторы изолированы. В такой конфигурации каждая из SSDHRS обеспечивает отвод до 15 МВт.

Были рассчитаны также возможности отвода тепла через SSDHRS при работе в режиме с естественной циркуляцией. В этом случае каждая SSDHRS способна отводить до 8,6 МВт.

Система SSDHRS.
Щёлкните левой клавишей мыши для просмотра.

Ниже в таблице приводится сравнение параметров системы SSDHRS с параметрами системы отвода остаточного тепловыделения SGDHRS, имеющейся в проекте PFBR и сохранившейся в проекте SGDHRS.

Сравнение параметров системы SSDHRS с параметрами SGDHRS.
Щёлкните левой клавишей мыши для просмотра.

В заключение докладчик отметил, что конструкция стержней HSAR успешно прошла гидравлические испытания. Эффективность работы дополнительной системы отвода остаточного тепловыделения также была доказана, но для реактора большей мощности, и теперь предполагается повторить необходимый объём обоснований для FBR мощностью 500 МВт(э).

Ключевые слова: Быстрые натриевые реакторы, Азия, Индия, Статьи, FR21


Другие новости:

Пусковой блок "Hongyanhe-6" (Китай) подключён к сети

На блоке установлен реактор ACPR-1000.

На блоке №3 АЭС "Куданкулам" установлен корпус реактора

Монтаж провели методом Open Top.

Росатом вводит дополнительные меры социальной поддержки своих работников

Будет произведена индексация окладов всем сотрудникам, за исключением руководителей, на 10% с 1 апреля.

Герой дня

Александр Воронин: будущее - сегодня

Александр Воронин: будущее - сегодня

Мой доклад касается известной проблемы - распухание при больших температурах металла выгородки реакторов ВВЭР. Я рассмотрел несколько вариантов продления срока эксплуатации выгородки путём снижения её температуры.



ИНТЕРВЬЮ

Денис Веселов

Денис Веселов
Основная часть докладов связана непосредственно с производственной деятельностью. Но иногда бывают выступления на вольные тематики - пришла молодому специалисту в голову интересная мысль, и он решил рассказать о ней миру. Такое на КМС тоже случается.


МНЕНИЕ

Б.Венкатраман

Б.Венкатраман
Для снижения дозовой нагрузки на нижнюю плиту принято решение модифицировать конструкцию тепловыделяющих сборок и добавить в неё в виде нижней защиты таблетки из карбида вольфрама. Во многом благодаря данной мере должно получиться оставить FBTR в строю до 2034-2035 годов.


Поиск по сайту: