AtomInfo.Ru


CGN отгрузила четыре бака для ITER

AtomInfo.Ru, ОПУБЛИКОВАНО 09.02.2018

Корпорация CGN (Китай) отгрузила 28 января 2018 года в адрес строящегося реактора ITER четыре бака конденсации пара (vapour suppression tanks, VST).

Баки будут доставлены во Францию морским путём.

Контракт на изготовление баков корпорация CGN и китайская компания "Suzhou Thvow Technology Co" (STTC) получили по итогам международного тендера в 2016 году, обойдя конкурентов из Италии, Испании, России и Индии.

На изготовление всех четырёх баков потребовалось 15 месяцев.

Фото CGN.
Щёлкните левой клавишей мыши для просмотра.

   

   

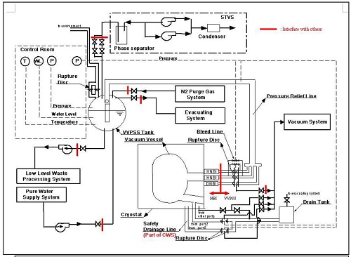
Бак VST - теплоизолированный, диаметр около 6,6 м, высота около 5 м, толщина стенки до 65 мм. Рабочий диапазон температур - от 0°C до 110°C, диапазон изменения давления - от вакуума до 30 бар (аварийные условия). Основной материал бака - аустенитная нержавеющая сталь.

Баки VST входят в состав системы VVPS (vacuum vessel pressure suppression system, VVPS), выполняющей в ITER защитные функции. В частности, система ограничит предельной величиной (2 бара) рост давления внутри вакуумного сосуда ITER в аварийных ситуациях с течами внутри сосуда.

Схема системы VVPS.
Щёлкните левой клавишей мыши для просмотра.

Ключевые слова: Атомное машиностроение, Синтез, ITER, Азия, Китай


Другие новости:

В мире статус действующего имеют 449 блоков, статус строящегося 56 блоков - PRIS

Учтён энергопуск "Тяньваня-3".

ЛАЭС-2: первый блок на МКУ

6 февраля 2018 года реакторная установка нового энергоблока №1 Ленинградской АЭС-2 выведена на МКУ.

Энергопуск Ростова-4

Вырабатываемая электроэнергия начала поступать в единую энергосистему страны.


Герой дня

Рудольф Баклушин: об авторе и книгах

Рудольф Баклушин: об авторе и книгах

Вторая книга из этой категории обобщает отечественный опыт создания АЭС БН, описывает ошибки проектов и персонала, возникавшие трудности и найденные пути их решения, содержит рекомендации для будущих установок.



ИНТЕРВЬЮ

Владимир Асмолов

Владимир Асмолов
На сегодняшний день, под моим руководством работает несколько групп, занимающихся разработкой общей стратегии развития атомной энергетики страны и, в частности, стратегии развития легководных аппаратов. Из многих возможных линий совершенствования технологии ВВЭР выбрана главная, а именно, переход на аппараты со спектральным регулированием.


МНЕНИЕ

Владимир Рычин

Владимир Рычин
Новые материалы - это то, чего часто не хватает разработчикам инновационных реакторных технологий. Именно из-за отсутствия подходящих материалов зачастую сдерживается внедрение перспективных решений, способных сделать атомную энергетику более конкурентоспособной в сегодняшнем непростом мире.


Поиск по сайту:


Rambler's Top100